Приложение
Машина за пречистване на турбинно масло от серия ZJC е особено подходяща за пречистване на масло от турбинно смазочно масло. Прилага се и за лечение на хидравлично, охлаждащо масло и друго смазване, в което се съдържат големи количества вода, пари, примеси, утайки, диелектрични и колоидни.
Тя може да ги елиминира ефективно и ефективно. Серия ZJC ще доведе до подобряване на свойствата на турбинното масло, друго смазване и ще удължи периода на поддръжка на турбина или друго оборудване, което има смазочна система и ще ги поддържа да работят в добро състояние.

Спецификации

Предимства

ZJC серия машина за пречистване на масло от турбини може не само да отдели голямо количество вода, но и да премахне следа от вода от масло. Оборудвана със специално направено демулгизиращо устройство (воден сепаратор), то е способно да направи мътните емулгирани масло много ясно.
Високо ефективно пречистват въпросите в маслото като примеси, утайки и др.
Автоматичната филтрираща система за заден промиване може да премахне голямо количество прахови частици и фината филтърна система може да премахне фините частици.
Висока автоматизация, стабилност и работа онлайн.
Висока автоматизация, малък размер, леко тегло, безопасност и надеждност. Инсталирана с инфрачервена течност ниво автоматичен контролер, пречиствател машина ще работи автоматично и лесно управление. Програмируем логически контрол на разположение.
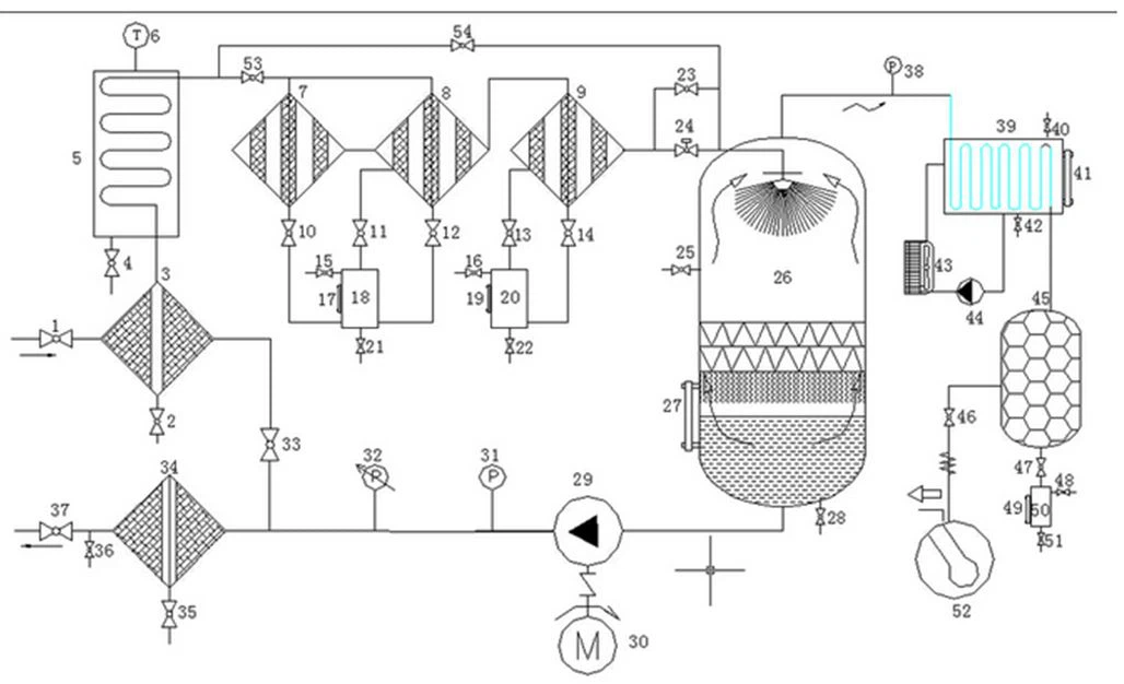
Диаграма на потока:

Незадължителни части

Опаковка на продукта
Мощна дървена кутия, общото време за доставка е 1 ~ 5 работни дни, ако машината за пречистване на масло от турбина е на склад, след като пълното плащане може да бъде експедирано. За спедиторски компании, можете да изберете вашата или нашата, Ние имаме много години опит износ, тогава ние можем да ви помогнем. Времето за порт за натоварване зависи от собствената ви страна. Ако нямате време, можете да изберете доставка по въздух.
ЧЗВ
1. Какъв е начинът на плащане?
Плащането може да се извърши с пари в брой Т/Т, Л/В, Западен Съюз и др.
2. Колко дълъг е срокът на доставка?
Като цяло отнема около 5 работни дни за производство и след това доставката ще бъде извършена навременно.
3.От какво е направена опаковката?
Пакетът е изработен от международен експортен стандартен дървен калъф.
4.Какъв е начинът на доставка?
С влак, по въздух, по море, с камион, по експресни и т.н.
5. Колко дълъг е гаранционният срок?
Гаранционният период е 1години поради самите проблеми с качеството на продукта.
6.Какви услуги можете да предоставите?
Онлайн поддръжка чрез имейл, телефон, whatsapp или друг метод за комуникация; обучение и монтаж на място, ако имате нужда; подадена поддръжка и ремонт, техническа видео поддръжка и др.
Популярни тагове: машина за пречистване на масло от турбини, Китай, доставчици, производители, персонализирани, на едро, цена













